Inhaltsverzeichnis
E-601
Allwellenempfänger Uster, E41; hergestellt von Zellweger AG, Uster.
Zum Einsatz mit der neuentwickelten Fahrbar Leichten Funkstation 40 wurde von der Zellweger AG, Uster, ein Batterieröhren - Superhet konstruiert. Dieser „FL-Empfänger“ basierte ähnlich wie Autophon’s E39 auf dem PW-4 Drehkondensator der amerikanischen Firma National. Ähnlich wie der E39 und der Urahn, der Empfänger HRO der National Company Inc., verfügt das Gerät über Spuleneinschübe für die verschiedenen Frequenzbereiche, die Frequenzablesung erfolgt auf einer auf dem Spulensatz vorhandenen Frequenzskala mit relativ groben Frequenzmarken.
Technische Daten
- Frequenzbereich: 100 kHz - 60 MHz in zehn Bereichen, Steckspulensätze zur Bandumschaltung, auf den Spulensätzen eine grob geeichte Frequenzskala.
Stromversorgung
- Netzbetrieb: 6 V (0,47 A, Röhrenheizung) und 120 V (35 mA, Anodenspannung) über Netzgerät für die Netzspannungen 110, 125, 145, 220, 250 V.
- Akku / Batteriebetrieb: 6 V, die Anodenspannung von 120 V wird im Wechselrichter im Netzgerät generiert.
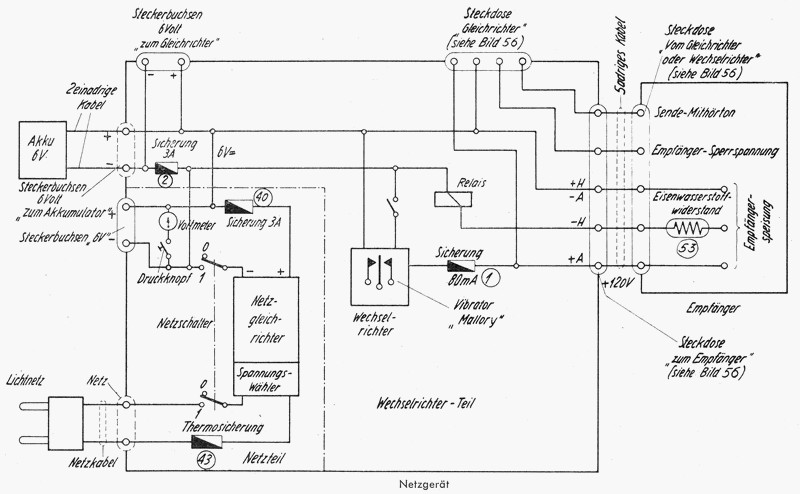
Der Empfänger kann von einem 6V Akkumulator oder vom Netz mittels Netzgerät / Wechselrichter betrieben werden. Die 6V - Gleichspannung von den Akkumulatoren wird direkt als Heizspannung genutzt, die Anodenspannung von 120V wird von einem Zerhacker “Mallory Vibrator” erzeugt und nachher erneut gleichgerichtet.
Das Netzspeisegerät erlaubt den Betrieb den Empfängers an Wechselspannungen von 110 - 250 V, auch im Netzbetrieb wird die Spannung zunächst auf 6V heruntertransformiert, gleichgerichtet und die 6V Gleichspannung zur Röhrenheizung und über den Wechselrichter zum Betrieb des Wechselrichters zur Generierung der Anodenspannung genutzt, die Anodenspannung von 120V muss natürlich wieder einen Gleichrichter durchlaufen.
Ein Notbetrieb, beispielsweise bei Versagen des Wechselrichters, ist auch mit dem Heizakku und zwei 60 V Anodenbatterien möglich. Ebenfalls ist im Notfall ein Betrieb mittels Handgenerator der P- oder K-Station möglich, dieser wird mit einem Spezialkabel direkt am Speiseeingang des Empfängers angeschlossen.
Dimensionen
- Empfängerkiste E41: 410 x 225 x 350 mm, 17 kg
- Spulenkasten E41: 410 x 225 x 350 mm, 17 kg
- Netzgerät E41 WR: 425 x 470 x 260 mm, 20 kg
- zwei NiFe - Akkumulatoren, je 17,8 kg
Zubehör
- Als Standardantenne ist eine 1,8 m Stabantenne (aus sechs Elementen, untergebracht im Spulenkasten) oder eine Langdrahtantenne vorgesehen, alternativ kann zum Peileinsatz von 100 - 1500 kHz auch die Peilantenne des E31 eingesetzt werden.
- Kopfhörer, bei Anschluss an die linken Buchsen ist ein Störbegrenzer geschaltet.
Bedienung
Die Bedienung des E41 ist insofern unkompliziert, indem die Ingenieure von Zellweger einige Funktionen gekoppelt haben um die Anzahl Bedienelemente und die Möglichkeiten der Fehlbedienung möglichst gering zu halten. Die Stabantenne wird mit der oberen Antennenbuchse verbunden und das Netzteil mit dem entsprechenden Kabel mit dem Empfänger verbunden. Nach Wählen der korrekten Netzspannung am Netzgerät wird dieses eingeschaltet, mit einem Druck auf die Taste “Voltmeter” kann auf das Anliegen der korrekten Heizspannung kontrolliert werden. Zum Akku- oder auch Pufferbetrieb (Empfängerbetrieb vom Netz und gleichzeitig Ladung des 6V Akkus) kann der Akku an eines Buchsenpaare, die intern untereinander verbunden sind, mit der korrekten Polarität angeschlossen werden.
Je nach gewünschter Empfangsfrequenz wird der entsprechende Spulensatz eingeschoben. Der Hauptschalter ist mit dem Lautstärkeregler kombiniert und muss zum normalen Telephonie (A3/A2) - Empfang nach rechts und zum Telegraphieempfang (A1) nach links gedreht werden. Mit dem Abstimmknopf in der Mitte der Frontplatte wird die gewünschte Frequenz aufgesucht, die Frequenzablesung erfolgt auf einer auf dem Spulensatz vorhandenen Frequenzskala mit relativ groben Frequenzmarken. Mit der “Feineinstellung” kann in einem 10 kHz-Bereich auf optimale Verständlichkeit oder optimale Höhe des Mithörtons eingestellt werden. Der Drehschalter ”Aut. Lautstärkeregulierung” aktiviert die AGC, diese ist zum A3-Empfang automatisch eingeschaltet, zum CW-Empfang kann die Lautstärkeregelung versuchsweise abgeschaltet werden. Je nach Störsituation kann der dreistufige Bandbreitenschalter auf “breit” oder “mittel” stehen, nur zum CW / A1 - Empfang ist die Stellung “schmal” einsetzbar, ein 900 Hz - Tonfilter ist automatisch zugeschaltet. Das asymmetrisch auf das untere Seitenband (LSB) abgestimmte Quarzfilter neigt bei höheren Signalpegeln zu “ringing”. Der E41 ist nur zum Kopfhörerbetrieb vorgesehen, das Signal an den beiden linken Buchsenpaaren ist über antiparallel geschaltete “Knalltöter”-Dioden geleitet, die damals übliche Art der Störbegrenzung.
Technisches Prinzip

Technisch arbeitet der E41 in den Bereichen 1 - 3 als Einfachsuper mit einer Zwischenfrequenz von 70 kHz: nach zwei HF-Verstärkerstufen wird das Antennensignal auf die Zwischenfrequenz von 70 kHz umgesetzt, diese wird in einer nächsten Stufe verstärkt und dem Demodulator zugeführt. Der BFO arbeitet in diesen Bereichen auf 70,8 kHz, wodurch sich eine Telegraphietonhöhe von 800 Hz beim A1 - Empfang ergibt.
In den Bereichen 4 - 7 arbeitet das Gerät ebenfalls als Einfachsuper, allerdings wird nach den ersten zwei HF-Verstärkerstufen auf eine Zwischenfrequenz von 465 kHz umgesetzt. Nach zwei Zf-Verstärkerstufen gelangt das Signal auf den Demodulator, der BFO schwingt in diesen Bereichen auf 465,8 kHz um ebenfalls einen Telegraphieton von 800 Hz beim CW-Empfang zu erzielen.
In den Bereichen 8 - 10 wird die ganze Schaltung verändert. Die erste HF-Stufe wird als 1. Mischstufe genutzt, die zweite als erster Überlagerungsoszillator, wodurch sich eine zwischen 3 - 6,35 variable erste Zwischenfrequenz ergibt. Dies Signal wird in der nun zweiten Mischstufe auf 465 kHz umgesetzt, diese stellt nun die zweite ZF in einem Doppelsuper - Empfängerkonzept dar. Nach den beiden ZF-Verstärkerstufen wird wie in den Bereichen 4 - 7 demoduliert und zum Telegraphie - Empfang das BFO-Signal von 465,8 kHz zugemischt.
Die Niederfrequenzverarbeitung erfolgt mittels zwei NF- Verstärkerstufen. Die beiden linken Buchsenpaare stellen einen Kopfhörerpegel von 1 mW zur Verfügung, das Signal hat zwei antiparallel geschaltete Dioden als Störbegrenzer zu durchlaufen. Am rechten rot markierten Buchsenpaar liegt ein höherer Pegel von 50 mW an, der auch begrenzten Lautsprecherempfang erlaubt.
In der Betriebsart Telephonie kann zwischen zwei Bandbreiten ausgewählt werden. In der Stellung “Telegraphie” ist darüber hinaus noch eine dritte schmale Bandbreite verfügbar. In den Bereichen 1 - 3 ist ein NF-Filter mit einer Mittenfrequenz von 900 Hz geschaltet, in den Bereichen 4 - 10 ein asymmetrisches Quarzfilter, welches in Zusammenhang mit dem 800 Hz höher als die ZF liegenden BFO A1-Empfang nur im unteren Seitenband mit einer Tonhöhe von 800 Hz erlaubt.
Röhrenbestückung
Der Empfänger arbeitet mit der nicht sehr häufig anzutreffenden Batterieröhre KF3U, lediglich als 1. Resp. 2 Mischröhre und in der ersten NF-Stufe ist eine KH1M und als NF-Endröhre die Doppeltriode CB220M eingesetzt.
V1 (KF3U, HF-Vorstufe); V2 (KF3U, HF-Vorstufe); V3 (KH1M, Mischstufe); V4 (KF3U, HF-Oszillator); V5 (KF3U, 1. ZF-Stufe 465 kHz); V6 (KF3U, 2. ZF-Stufe 465 kHz); V7 (KF3U, ZF-Stufe 70 kHz); V8 (KF3U, Demodulation); V9 (KF3U, Telegraphieüberlagerer / BFO 465 kHz), ; V10 (KF3U, Telegraphieüberlagerer / BFO 70 kHz); ; V11 (KH1M, NF-Vorverstärker); ; V12 (CB220M, NF-Ausgangsverstärker).
Selengleichrichter im Netzgleichrichter und im Wechselrichter.
Entwicklung
Der Allwellenempfänger Uster wurde in 138 Exemplaren als eigenständiger Empfänger (Empfängerkasten beschriftet als „E41“) beschafft, weitere 198 Empfänger dienten als Stationsempfänger in der FL40 / TS40 (der “Fahrbar Leichten” oder “Tragbar Schweren Funkstation 40”). In der KL43 und M44 (“Kurz Lang 43” und “Motorisierten Funkstation 44”) wurde der E41 mit einer reduzierten Anzahl Spuleneinschüben verwendet und löste als Stationsempfänger auch den Lorenz E509/I in der G1,5K, der “Grossen 1,5 kW Kurzwellenstation” ab. Auch in den Grossfunkstationen G3L und der G1,2K (C-Station) der Fliegernachrichtentruppe kam der Empfänger zum Einsatz.
Einsatz
Der Allwellenempfänger Uster kam als Stationsempfänger der Zellweger-Funkstationen und auch als eigenständiger Empfänger zum Einsatz, zunehmend ersetzte er in den Grossstationen die alten Vorkriegsempfänger. Die eigenständigen Empfänger E41 sind mit einer Stationsuhr rechts der Frequenzskala ausgerüstet (der Erdanschluss liegt knapp unterhalb), die zu Funkstationen gehörigen Empfänger verfügen nicht über eine Uhr, der Erdanschluss liegt in der Mitte des Bereichs, der sonst von der Uhr eingenommen würde. Bei der FL40 oder der TS40 ist die Stationsuhr am Sender angebracht.
Bei den Bedienungsmannschaften erntete das Gerät teils Kritik, da zur Vereinfachung der Bedienung Schaltstellungen und Funktionen gekoppelt worden waren, ein erfahrener Funker konnte mit den zahlreichen Reglern beispielsweise eines E39 ein durch Störungen beeinträchtigtes Signal besser aus dem Äther kitzeln.









